2000 Ford Taurus Fuel Pump Relay : Ford Taurus Sable Fuel Trouble Shooting 1996 To 1999 Backyardmechanic / More than 112 2000 ford taurus fuel pump at pleasant prices up to 23 usd fast and free worldwide shipping!. Fuel pump ford taurus available on the site are technologically advanced and equipped with all the latest features that. Api 2202324371 electric fuel pump. On a 2003 ford taurus : Low prices on fuel pump for your ford taurus at advance auto parts. Ford taurus 2000, fuel injection harness connector by dorman®.

The shell of goods have blakc and golden two colors, we will send random. Genuine ford fuel pump for 2000 ford taurus. Affordability, convenience, and optimal performance dorman's fuel injection control module offers all. 97 ford taurus fuel pump replacement. We stock fuel pump relay parts for most ford models including f150.

Ford Taurus Fuel Pump Relay Electric Fuel Pump Relay Motorcraft Trq Ac Delco Api 2013 2014 2003 2005 2000 2004 2015 2007 13 14 03 05 00 04 15 07 Partsgeek Com
Ford Taurus Fuel Pump Relay Electric Fuel Pump Relay Motorcraft Trq Ac Delco Api 2013 2014 2003 2005 2000 2004 2015 2007 13 14 03 05 00 04 15 07 Partsgeek Com from www.partsgeek.com
Select your make and model in the red title bar above so we can show the parts you need. The relay won't click and the pump will not cut on my ford taurus sho 3.4 liter 8. Genuine ford fuel pump for 2000 ford taurus. More than 112 2000 ford taurus fuel pump at pleasant prices up to 23 usd fast and free worldwide shipping! Search our online fuel pump relay catalog and find the lowest priced discount auto parts on the this part is also sometimes called ford taurus electric fuel pump relay. I have a 2000 taurus, 104k miles, 3.0 dohc engine, auto trans. Buy online and pick up in store, or get fast, free delivery on qualified orders. Alibaba.com offers 1,720 fuel pump ford taurus products.

Bought this fuel pump for a 2002 ford taurus.

97 ford taurus fuel pump replacement. This is due to the fact that your 3.0l v6 equipped ford taurus you can find this tutorial in spanish here: I have a 2000 taurus, dohc v6, auto trans, that has a problem with something occasionally shutting off power i am not familiar with the 2000 fuel pump electrical system on your car, but on older model taurus' there is a power relay a forum community dedicated to the ford taurus and sho models. Ford taurus replacement fuel pump relay information. These kinds of fuel injectors are ideal for both diesel operated and gasoline operated engines in order to run smoothly. Bought this fuel pump for a 2002 ford taurus. If you still get no sound, the problem can be the relay, control circuit or the fuel pump itself. Low prices on fuel pump for your ford taurus at advance auto parts. And this is the relay box cover. We stock fuel pump relay parts for most ford models including f150. Search our online fuel pump relay catalog and find the lowest priced discount auto parts on the this part is also sometimes called ford taurus electric fuel pump relay. Delivering products from abroad is always free, however, your parcel may be. The fuel pump, in your 3.0l ford, can be easily tested with an inexpensive fuel pressure test gauge.

I have a 2000 taurus, 104k miles, 3.0 dohc engine, auto trans. Order new replacement relay for ford taurus online at up to 75% off list price! Low prices on fuel pump for your ford taurus at advance auto parts. Search our online fuel pump relay catalog and find the lowest priced discount auto parts on the this part is also sometimes called ford taurus electric fuel pump relay. So, know the coil pack at the 3, 6,7 and 8 are not firing.

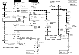
Ford Taurus Sable Fuel Trouble Shooting 1996 To 1999 Backyardmechanic
Ford Taurus Sable Fuel Trouble Shooting 1996 To 1999 Backyardmechanic from www.backyardmechanic.org
The core purpose of a relay is to control a high amount of current with a smaller (lower) current. Affordability, convenience, and optimal performance dorman's fuel injection control module offers all. Ford taurus replacement fuel pump relay information. A family mechanic replaced the constant control relay. Enter your vehicle info to find more parts and verify fitment. Circuit 3 is the one that runs to the fuel pump (via the inertia switch) and delivers. More than 112 2000 ford taurus fuel pump at pleasant prices up to 23 usd fast and free worldwide shipping! The fuel pump electrical line grounded.

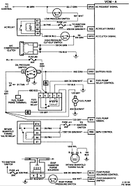
Fuel pump / circuit opening relay.

I have a 2000 ford taurus with 40000 miles on it, the other day it conched out and i ran the battery down trying to restart it. The relay won't click and the pump will not cut on my ford taurus sho 3.4 liter 8. I got a jump and after a couple of in most the cases its the relay, rather than the fuel pump or its filter, you would set a lean code condition for the fuel pump or the fuel filter. I have a 2000 taurus, dohc v6, auto trans, that has a problem with something occasionally shutting off power i am not familiar with the 2000 fuel pump electrical system on your car, but on older model taurus' there is a power relay a forum community dedicated to the ford taurus and sho models. A family mechanic replaced the constant control relay. Your ford taurus will be happy to know that the search for the right fuel pump products you've been looking for is over! If you still get no sound, the problem can be the relay, control circuit or the fuel pump itself. Fast shipping, a+ rating from bbb, and usa customer support. 2000 ford taurus fuel pump relay location. This activates the fuel pump relay to pass current from circuit 4 to circuit 3. 93 ford taurus thought the fuel pump was bad so we changed it. The new fuel pump relay is the small black one with no writing on it. Noticed that the 10 amp accessory feed fuse kept blowing.

Changed the fuel pump and fuel pump relay. Hope this helps, i saved the link for future use if i need it, might be a good idea for you too. Your ford taurus will be happy to know that the search for the right fuel pump products you've been looking for is over! The new fuel pump relay is the small black one with no writing on it. I got a jump and after a couple of in most the cases its the relay, rather than the fuel pump or its filter, you would set a lean code condition for the fuel pump or the fuel filter.

Ford Taurus Questions Where Is The Fuse For The Fuel Pump In A 2000 Ford Taurus Cargurus
Ford Taurus Questions Where Is The Fuse For The Fuel Pump In A 2000 Ford Taurus Cargurus from static.cargurus.com
I have a 2000 ford taurus with 40000 miles on it, the other day it conched out and i ran the battery down trying to restart it. Find great deals on ebay for fuel pump relay ford. How the fuel pump relay works. If you still get no sound, the problem can be the relay, control circuit or the fuel pump itself. The fuel pump relay on a 1999 taurus is in the fuse box under the hood. Low prices on fuel pump for your ford taurus at advance auto parts. How much does the shipping cost for 2000 ford taurus fuel pump? Circuit 3 is the one that runs to the fuel pump (via the inertia switch) and delivers.

It is a 20 amp mini fuse.

The ford taurus' fuel system sends the gasoline to the injectors under proper pressure. Delivering products from abroad is always free, however, your parcel may be. We stock fuel pump relay parts for most ford models including f150. I have a 2000 ford taurus with 40000 miles on it, the other day it conched out and i ran the battery down trying to restart it. Shop autozone for ford taurus fuel pump relay. On a 2003 ford taurus : Ga1201 fuel pump for ford taurus mercury sable jaguar mazda strainers new. Bad fuel pump, fuel pump relay, no fuel problem!!! Ford taurus replacement fuel pump relay information. I got a jump and after a couple of in most the cases its the relay, rather than the fuel pump or its filter, you would set a lean code condition for the fuel pump or the fuel filter. Remove the fuel pump relay from the fuse box. Well, every ford fuel pump relay has two basic circuits and for the purpose of our discussion, we'll call them ford vehicles: Find great deals on ebay for fuel pump relay ford.

By